离心泵
当前位置: 首 页 > 产品中心 > FSB型氟塑料合金泵

产品分类

热门关键词

联系我们

blob.png


blob.png

0371-62266660

blob.png132 1306 6660
blob.png郑州经济技术开发区浔江东路116号
1491876396213523.png  

[email protected]

www.thpump.com



  • FSB型氟塑料合金泵

  • 所属分类:FSB型氟塑料合金泵

  • 点击次数:
  • 发布日期:2020/12/22
  • 我要分享:

  • 在线询价
  • blob.png  0371-62266660

  • 产品概述
  • 性能参数
  • 维修保养
  • 注意事项

一、产品概述

采用国家86.3.5第43号zhuanli材料设计生产的FSB(D)系列氟塑料合金离心泵,适用于-80—120度温度的条件下,长期输送任意浓度的各种酸,氧化剂等多种腐蚀性介质,其壳体及过流部分全部用F46氟合金制成。


二、产品特点

它集多种氟塑料之优点,具有特强的耐腐蚀性,并具有机械强度高,不老化,无毒素分解优点。该产品机械强度高,设计合理,结构紧凑,性能可靠,使用维修方便,流道光滑效率高,节约能源


三、主要用途

适用于石油、化工、制药、农药、酸洗、染料、油漆、冶炼、造纸、电镀、食品等行业输送液体,杜绝跑、冒、滴、漏,是建设现代文明工厂的理想设备。


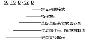
四、型号意义

FSB型号意义.jpg

技术参数

流量Q:1.5—200 m3/h 

扬程H:10—80m

温度:-20—+105℃ 

口径φ25—φ200mm

安装说明

泵的拆卸
1.泵与电机联接用爪型联轴器连接,拆卸时先松掉支架与底座的4只连接螺栓.使泵与电机脱开。
2.松开泵体后盖的连接螺栓.用木柄轻击泵体脱开。
3.松开叶轮轴与泵轴莫氏锥度连接在连轴器中的吊紧螺栓。
4.松开机械密封动!不固定螺钉,用木锤轻击连轴器中心吊紧螺栓,叶轮轴与泵轴莫氏锥度松开后拉出叶轮、后盖、密封件动环.松开后盖上压盖螺钉.取出?坏。
5.松开泵轴左右压盖螺钉.取出泵轴、轴承、清洗支架油室。
装配
按拆卸的相反顺序将密封件动环、环、后盖、压盖、叶轮、泵体等装上紧定螺栓。


注意事项

1.在安装前应对泵和电机进行检?,各部分应完好无损,泵内无杂物。

2.将本泵放置水平位置上接上进、出管和接通电源.最后用手盘动联轴器.检?有无碰擦现象.转动轻松均?则安装结束。

3.塑料合金泵钢度较金属差,故管路重量不能直接压在泵体上,迸、出口管路应另加支架承受.扬程高的泵在出口还应安装逆止阀.以防突然停机的水锤破坏。

4.所有接合处必须保持密封.以防漏气、液影响泵的工作性能。

5.运转过程中如发现撅动或不正常声音时.应立即停车检?原因.故降排除后才能工作。


相关标签: FSB型氟塑料合金泵,FSB型氟塑料合金泵价格,FSB型氟塑料合金泵批发

上一篇:没有了
下一篇:没有了

相关产品:

相关新闻:

二维码.jpg

豫水泵业 中国水泵专家


关注豫水泵业众号

获取更多培训信息

blob.png   服务热线

0371-6226 6660


在线客服
分享
欢迎给我们留言
请在此输入留言内容,我们会尽快与您联系。
姓名
联系人
电话
座机/手机号码
邮箱
邮箱
地址
地址